À propos
Catalogue général
Recherche avancée
Accueil
>
Catalogue général
> Montoriol, Emile (1865-19..) - Appareils et installations télégraphiques
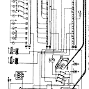
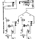
Appareils et installations télégraphiques
NOTICE DÉTAILLÉE
ACCÈS AUX IMAGES
TABLE DES MATIÈRES ABRÉGÉE
TABLE DES MATIÈRES INTÉGRALE
TABLE DES ILLUSTRATIONS
TEXTE OCÉRISÉ
EXPORT
RECHERCHER DANS CE TITRE