À propos
Catalogue général
Recherche avancée
Accueil
>
Catalogue général
> Maurer, Paul Jean Baptiste (1885-19..) - Radiotélégraphie pratique et radiotéléphonie
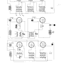
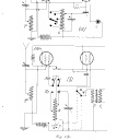
Radiotélégraphie pratique et radiotéléphonie
NOTICE DÉTAILLÉE
ACCÈS AUX IMAGES
TABLE DES MATIÈRES ABRÉGÉE
TABLE DES MATIÈRES INTÉGRALE
TEXTE OCÉRISÉ
EXPORT
RECHERCHER DANS CE TITRE