À propos
Catalogue général
Recherche avancée
Accueil
>
Catalogue général
>
Montillot, Louis (1840-1902) - Téléphonie pratique
> Deuxième volume
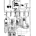
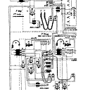
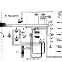
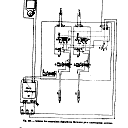
Téléphonie pratique
NOTICE DÉTAILLÉE
ACCÈS AUX IMAGES
TABLE DES MATIÈRES ABRÉGÉE
TABLE DES MATIÈRES INTÉGRALE
TABLE DES ILLUSTRATIONS
TEXTE OCÉRISÉ
EXPORT
RECHERCHER DANS CE TITRE